技术 | 难处理金矿——之“造锍捕金”法
更新时间:2022-03-08 关注:6908
前言
当今世界,金作为一种特殊的金融战略储备,对国民经济有着十分重要的影响。除此之外,金还以极其优异的物理化学性能,在装饰、航空航天、电子通信等领域有着十分广泛的应用。随着经济的高速发展,金的需求越来越大,传统易处理金矿资源日渐枯竭,将逐渐不能满足社会对金日益增加的需求,因此对于从相对难处理的金矿资源中提取金成为全世界广泛研究的课题。之前已经对难处理金矿提金的传统方法有过简单的介绍——难处理金矿的浸金工艺这里再详细介绍一下目前比较**的“造锍捕金”方法处理难处理金矿的原理和工艺。

“造锍捕金”这种说法来源于氧气底吹铜熔炼或铅熔炼技术中,产物铜锍或者铅锍能够捕集其中的贵金属,包括Au、Ag、铂族金属等。关于富氧底吹造锍捕金的原理尚无定论,文献报道较少,并且从热力学计算或通过实验进行研究也有较大难度。
刘时杰在《铂族金属冶金学》中认为贱金属捕集贵金属的原理是“铂族金属和金、银与铁及重有色金属铜、镍、钴、铅具有相似的晶格结构和相似的晶格半径,可以在广泛的成分范围形成连续固溶体合金或金属间化合物,因而熔融状态的贱金属及其二元或多元合金是贵金属的有效而可靠的捕集剂”。
黎鼎鑫等在《贵金属提取与精炼》中指出原子半径也起一定作用,指出“铜是体心立方结构,原子半径也与铂族金属接近。与铂、钯、铑都能形成固溶体,且可溶解一定量的铱”。
周公度等在《结构化学》中提出了贱金属捕集贵金属是一种高温萃取过程的观点,并以二硫化碳可以从含碘的水溶液中萃取碘为例,认为铅可以捕获贵金属是因为贵金属易溶解在铅中,像碘易溶解在二硫化碳中一样。
中国工程院院士陈景指出这些观点均是以贵金属和贱金属的晶型、晶胞参数、原子半径等物理特性参数相同或相近,作为贱金属可以捕集贵金属的“原理”,但他认为这些参数不能作为捕集原理的充要条件。他从微观层次讨论火法熔炼过程中贱金属相及锍相捕集贵金属的原理,指出捕集作用的发生是由于熔融的渣相和贱金属相两者的组成结构差异很大。渣相由脉石矿物成分SiO2、MgO、CaO以及熔炼中产生的FeO所组成。它们形成熔融的硅酸盐,是一种熔融的玻璃体。渣相靠共价键和离子键把硅、氧原子和Ca2+、Mg2+、Fe2+等离子束缚在一起,键电子都是定域电子。因为贵金属的价电子或原子簇表面的悬挂键不可能与周围的定域电子发生键合,贵金属原子在熔渣中不能稳定存在。而金属相靠金属键把原子束缚在一起,原子间的电子可以自由流动,贵金属的键电子可以和周围贱金属原子的键电子发生键合,分散进入具有无序堆积结构的熔融贱金属相中,并且可降低体系自由能。锍在高温下具有相当高的导电率(数值在103~104S/cm范围),且温度系数呈负值,属电子导电。因为熔锍的性质类似金属,因此,在造锍熔炼过程中,贵金属原子进入熔锍而不进入熔渣。并且由于贵金属的电负性及标准电极电位高,贵金属化合物在还原熔炼中将先于贱金属化合物被还原;在氧化性熔炼中将后于贱金属被氧化。因此,在硫化矿的冶炼过程中,贵金属原子**入锍相,后进入粗金属,**后进入阳极泥。
以铜锍捕金为例,将含金难处理精矿与铜精矿混合,采用氧气底吹炼铜-阳极泥处理的的方法提取难处理金矿中的金。
在1150℃~1250℃的高温下,使含金铜精矿(铜精矿和难处理精矿)、石英石、渣精矿等配料,与鼓入的富氧空气在底吹熔炼炉内进行反应,炉料中的硫化亚铜(Cu2S )与未氧化的硫化亚铁(FeS)形成的以Cu2S-FeS为主,并溶有金、银等贵金属和少量其他金属硫化物(如ZnS、PbS)和微量铁氧化物(FeO、Fe3O4)的共熔体——铜锍,而炉料中的脉石成分(SiO2、CaO、MgO、Al2O3)与FeO一起形成液态炉渣(以铁橄榄石2FeO·SiO2为主的氧化物熔体)。铜锍与炉渣并不相熔,且炉渣的密度比铜锍小,从而达到分离。
铜锍经过一系列处理之后,铜成为成品——阴极铜,而金、银等贵金属富集进入阳极泥中待回收。
含金铜精矿工艺流程

某企业含金铜精矿的主要成分见表1

某企业铜锍的成分见表2:

某企业粗铜的主要成分见表3:

由此可见,原料中难处理金矿中的金通过“造锍捕金”技术富集起来,进入铜锍,再进入粗铜,**后在电解工艺中进入阳极泥。
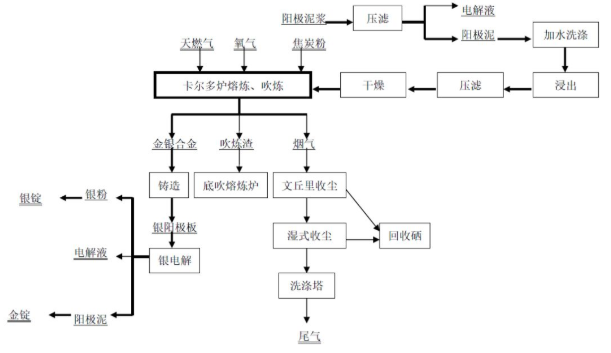
阳极泥处理采用加压浸出、合金吹炼、银电解、金精炼生产金锭、银锭等。阳极泥首先在加压浸出工段经预浸、加压浸出,浸出矿浆经过滤后,滤液返回电解车间,滤渣经过滤、干燥后送合金吹炼工序氧气斜吹旋转转炉。产出的金银合金板,送银电解槽处理。银电解产出银锭及阳极泥,阳极泥采用氯化法生产金锭。
阳极泥处理生产金银的工艺流程:

某企业阳极泥的主要成分见表4:

随着矿产资源的不断开发利用,传统易处理金矿资源日渐枯竭,“造锍捕金”能够为难处理金矿中金的提取提供新的思路和方法。与传统方法相比,难处理金矿的提金工艺是以铜冶炼工艺流程为主线,同时富集和回收贵金属,具有环保、**等特点,是未来难处理金矿提金技术的重要解决方案。